描述
LSD-1076A采用国际最先进的MIE氏散射原理和会聚光傅里叶变换光路,傅里叶变换镜头+滤波镜头双镜头技术的采用保证了仪器的测量精度,高密度阵列探头及全量程无缝衔接测试方法,保证了测试结果的准确性和重复性。独特的湿法循环分散系统采取了管道无残留设计,保证颗粒测试过程无颗粒沉积现象,测试排水后无废液积存现象,不但保证了测试不同样品的准确性,还保证了第二次测试精度,使测试结果更真实可靠。
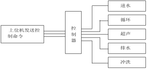
测试过程由计算机自动完成控制完成,控制系统原理图如下:
一 仪器特点
- 激光器智能管理系统:LSD-1076A率先增加了激光器智能管理系统,智能管理系统实时监测仪器的工作状态,一旦接收到工作的命令智能管理系统会瞬间点亮激光器,高性能激光器会在3秒内达到稳定的工作状态。样品测试完毕后智能管理系统会自动关闭激光器,激光器基本上不会衰减,理论上可以终身不需要更换激光器。
- 全智能操作模式:点击运行SOP(可编辑)即可自动完成进水、排气泡、背景采集、样品分散、采集测量数据、保存、清洗等所有功能,操作人员只需放待测样品,测试结果不受人为因素影响。
- 误操作保护功能:仪器具有误操作时无响应功能,超声防干烧功能,水过量溢出功能。
- 自动加注分散剂功能:部分样品具有较强的团聚性,需加某些特定的分散剂,人工加注或多或少无法定量,自动加注系统会按需定量加注分散剂,测量结果稳定准确。
- 双镜头技术:傅里叶变换镜头+滤波镜头单光路镜头技术的采用,可有效的过滤掉光信号非必要的杂散光,可获取到更纯净的光学背景,提高测量林敏度。
- 超高速主板10000次每秒的采用速度,样品在 激光光束中1S即可得出准确结果。
- 防尘防震:仪器的防震处理使仪器具有了更稳定的光路系统,探测器无需调整。
- 样品无残留设计:仪器管道及排水结构进行了优化设计,仪器管道采用专利技术的循环泵内无积液残留,避免对下一次测试数据的影响。
- 样品窗快换装置:全新设计的样品窗快换装置,使样品窗更换更方便快捷,样品窗的拆装过程10秒钟即可完成。
- 全密封光纤半导体激光器:LSD-1076A采用了高稳定、长寿命的全密封进口光纤半导体激光器,优良的稳定性让LSD-1076A拥有了超强的测试重复性。
- 超声防干烧功能:经过潜心研发,LSD-1076A可实现超声防干烧功能,避免无水情况下损坏超声。
- 先进的光路设计:LSD-1076A采用会聚光傅立叶变换测试技术保证在最短的焦距获得最大量程,有效提高仪器的分辨能力;独特的高密度探测单元,让1076A拥有了超强的小颗粒测试能力,高密度探测单元使LSD-1076A具有超强的全量程无缝测试能力。
二 仪器参数
| 规格型号 | LSD-1076A |
| 执行标准 | ISO 13320:2009;GBT 19077-2016 |
| 测试范围 | 0.1μm -800μm |
| 探测器通道数 | 86通道均匀交叉及面积补偿多方位阵列 |
| 超高速主板 | 10000次每秒的采用速度 |
| 测量精度 | 准确性重复性Dv50均优于±0.5%(NIST可溯源标准样品) |
| 免排气泡 | 具备免排气泡设计,无气泡干扰数据更准确 |
| 激光器参数 | 进口光纤输出大功率半导体激光器 λ= 635nm, p>10mW,使用寿命>50000小时 |
| 激光器智能管理系统 | 实时监测仪器的工作状态,一旦接收到工作的命令智能管理系统会瞬间点亮激光器,高性能激光器会在3秒内达到稳定的工作状态 |
| 光学对中系统 | 机械中心+光学中心双定位全自动对中系统 |
| 操作模式 | SOP可编辑一键式全自动测量 |
| 浓度范围 | 最低遮光度3%,最高遮光度90%(光学浓度) |
| 样品窗 | 特殊镀膜工艺处理,光信号透过率>99.7% |
| 内置分散方法 | 超声:频率:f=40KHz,功率:p=80W,时间:随意可调;具备超声防干烧 |
| 搅拌:循环搅拌一体化设计,转速:100-33950rpm转速可调 | |
| 循环:循环额定流量:0-10L/min可调 额定功率:25W | |
| 样品池 | 自行设计沸腾式样品池,分散效果更好,容量:190-600mL均可正常测试 |
| 测量时间 | 典型值<10秒 |
| 环境温度 | 0°-45°C |
| 环境湿度 | 10%-85%相对湿度(无结凝) |
| 电源要求 | 110V-240V(±20V),50Hz-60Hz |
| 体积 | 800mm*280mm*335mm |
| 重量 | 38Kg |
三 软件功能
| 测试报告 | 测试报告可导出Word、Excel、图片(Bmp)和文本(Text)等多种形式的文档,满足在任何场合下查看测试报告以及科研文章中引用测试结果 |
| 自行DIY | 用户自定义要显示的数据,根据粒径求百分比、根据百分比求粒径或根据 |
| 统计方式 | 体积分布和数量分布,以满足不同行业对于粒度分布的不同统计方式 |
| 统计比较 | 可针对多条测试结果进行统计比较分析,可明显对比不同批次样品、加工前后样品以及不同时间测试结果的差异,对工业原料质量控制具有很强的实际意义 |
| 分析模式 | 包括自由分布、R-R分布和对数正态分布、按目分级统计模式等,满足不同行业对被测样品粒度统计方式的不同要求 |
| 显示模板 | 粒径区间求百分比,以满足不同行业对粒度测试的表征方式。径距、一致性、区间累积等等 |
| 智能操作模式 | 真正全自动无人干预操作,无人为因素干扰,您只需按提示加入待测样品即可,测试结果的重复性更好。 |
| 多语言支持 | 中英文语言界面支持,还可根据用户要求嵌入其他语言界面。 |
四 测试软件及分析报告



附件:常用孔径尺寸与目数对应表
| 目数(mesh) | 微米(μm) | 目数(mesh) | 微米(μm) | 目数(mesh) | 微米(μm) |
| 2.5 | 7925 | 20 | 833 | 200 | 74 |
| 3 | 5880 | 24 | 701 | 250 | 61 |
| 4 | 4599 | 27 | 589 | 270 | 53 |
| 5 | 3962 | 32 | 495 | 325 | 47 |
| 6 | 3327 | 35 | 417 | 425 | 33 |
| 7 | 2794 | 40 | 350 | 500 | 25 |
| 8 | 2362 | 60 | 245 | 625 | 20 |
| 9 | 1981 | 65 | 220 | 800 | 15 |
| 10 | 1651 | 80 | 198 | 1250 | 10 |
| 12 | 1397 | 100 | 165 | 2500 | 5 |
| 14 | 1165 | 110 | 150 | 3250 | 2 |
| 16 | 991 | 180 | 83 | 12500 | 1 |









点击拨打 18046321714